最新資訊
- 辦公樓自動門感應門選擇適合哪些? 06-09
- 自動感應門常見故障維修解決方法 06-09
- 醫用自動門安裝及注意事項 06-09
- 自動門性能測試,成都自動門安裝維修公司 06-09
- 自動門和電機怎么連接(自動門電機安裝) 03-09
- 自動感應門電機工作流程有哪些(自動感應門工作流程) 02-13
聯系我們
名稱 : 門客邦
手機 : 15982324746
QQ : 156202420
郵箱 : 156202420@qq,com
網址 : m.jjqq.com.cn
地址 : 四川成都市一環路南二段1號數碼科技大廈附3號
什么是自動門?
自動門一般用于某些需要人員經常出入的場合(銀行 政府辦事大廳 商場 公司等),通過門頂部的紅外或者微波感應器(探頭),感應到有人需要進入或者離開,驅動電機,自動平移打開玻璃門,人員離開后,門自動關上。

02
自動門自身控制方式?
進門和出門的紅外探頭(或微波感應器)分別并接到自動門的開門信號

03
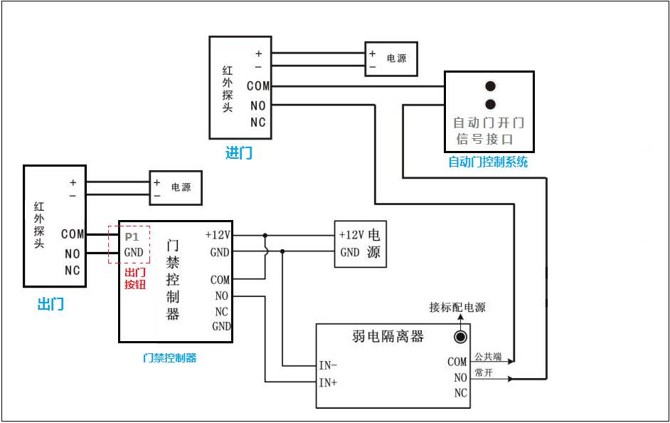
自動門+門禁系統?
理論上接線方法:
自動門的紅外探頭一般有4條線連接自動門控制板接線端,其中兩條是電源線,不用管。另外兩條是控制線,在自動門控制板接線處,拆下來不再接其它設備。原來接這兩條線的端子,分別接控制器繼電器輸出的 COM 和 NO,
但實際上:
控制器上的繼電器對電鎖做了保護電路,這個保護對對自動門可能有副作用,可能會出現門開了一半就馬上關閉了,或者 關了一半又打開了;
又因為有的自動門的兩條控制線是帶電壓的,不是開關信號。
基于以上這兩個原因,接自動門一定要加弱電隔離器(如下圖所示),弱電隔離器可以解決這兩個問題。

所以正確的實現門禁控制器控制自動門的接線方式是這樣的:

實物接線圖如下:

04
現場環境+接線方式
如果客戶需要:外面刷卡進門,里面自動開門;則只需將紅外探頭接到出門按鈕上即可!

05
特殊客戶需求
需求一:某客戶要求自動門門禁在上班時間 8:00-18:00 人一到門口,自動門自動打開,非上班時間,需要合法的人刷卡門才打開。

2.添加控制器定時任務并上傳

需求二:有客戶反映他的自動門,用手可以掰開,應該怎么辦?
一般自動門都是可以掰開的,如果要求掰不開,自動門公司一般都有防止掰開的裝置,一般需要另外付費的,所以您可以向自動門公司申請加裝這個裝置,加裝這個裝置不會影響我們門禁控制系統和自動門的配合。不建議您自己通過加裝電鎖的方式來防止自動門被掰開,因外加裝電鎖時,有可能會破壞自動門的結構,無法考慮到一些機械避讓,很容易損害自動門,如果擅自處理后,成都自動門方面拒絕保修,會帶來不必要的麻煩。
轉載請注明出處:http://m.jjqq.com.cn/a/237.html
技術解答: 添加微信號:15982324746(四川省外勿擾) 專業人員提供技術及產品疑問解答。四川門客邦自動門公司提供自動門機批發、智能門控定制安裝維修服務!